汉森科技解读:从液位开关来看,工业制冷能从电子部件里能获得什么?
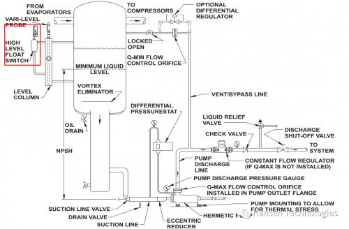
工业制冷系统传高液位报警传统设计
采用浮球开关的设计

行业趋势
机械产品不断向更加智能的电子产品升级

汉森内部测评

浮球开关相比于电子液位开关有如下明显劣势
不能直接通过电流反馈至客户PLC
反应时间特别长,具有浮球开关的容器高液位造成液击的案例很多
机械浮球容易磨损失效
容器受油和脏污物的影响,需要定期维护
安装成本较高,配管&焊接需要更多人工
产品重量较大、运输等造成产品售价高

来自汉森的灵魂拷问:到底是机械的浮球开关可靠还是电子的液位开关可靠?
那么到底哪种产品比较可靠呢?在不考虑应用和环境条件的情况下来回答这个问题都是站不住脚的。但从生产制造厂家整体的大数据来看,电子液位开关要远远比机械的浮球开关可靠。汉森科技是最具有资格回答该问题的业内厂家之一,因为汉森科技同时具有浮球开关HLL和液位开关超过20年时间;从厂家内部的Ruturn policy 和complaint 来看,电子液位开关的故障率远远低于0.0005。
工业制冷市场对电子产品的重视程度?
相对而言,在对电子产品的重视程度远远落后于其他行业,主要是部分厂家市场策略引导造成的;涡轮增压技术在1970年左右就已开始应用类似产品,航空和汽车行业的制冷系统也已经大量应用了类似的产品。

汉森科技会淘汰浮球开关HLL吗?
汉森科技没有明确日期要淘汰HLL浮球开关,原因只有一个:汉森科技要服务于已经采用我们浮球开关的现有客户,不会强迫他们因为浮球开关更换备件而去重新改造安装,尤其是采用氨制冷剂。
汉森科技的原则是能升级的,坚决不淘汰;必须要淘汰的,至少留给市场5年+的充足时间。
近几年,汉森电动阀升级就是最好地表现了汉森公司的企业责任感。

标题:汉森科技解读:从液位开关来看,工业制冷能从电子部件里能获得什么? 地址:http://www.zgshouguang.cn/article/19494.html
